Come installare farove per l'oscurità su Prior
Quasi tutti gli autisti conoscono molti buoni fari al buio (PTF) per migliorare la visibilità in un brutto momento, dipingendo un rischio significativo di incidenti. Ma per il rammarico, non ci sono modifiche alle auto con attrezzature dal farow. Oggi parliamo di PTF su Priora: ti insegneremo come cambiare le lampade in tyah. E tezi, in chiyato kola nyama takiva farove, ti insegneranno come da gi montirat se stessi.
Contenimento: 1. Come possiamo cambiare la lampada bruciata 2. Istruzioni passo dopo passo per l'installatore su PTF su Prioru 3. Qual è la differenza tra PTF per Priora 1 e per Priora 2


Farove per nebbia su Lada Priora
Come possiamo cambiare la lampada bruciata
Risparmieremo un po' di tempo sulla lampada nel farovet per la nebbia sulla Lada Priora. Questa è una domanda semplice e assolutamente non necessaria, ma vai al servizio per una tale drebolia: puoi inviare tutto da solo. In primo luogo, come hai installato la lampada nel PTF sull'auto? Sia Priori convenzionali che Priori Restyling (prodotti dal 2013) sono installati dal produttore con una lampada alogena da 55 W H11.


Tazze in PTF Lada Priora qualsiasi tipo di modifica
Oltre a kam vashchnost novi lampi, l'imam ha bisogno di:
- Chiave Torx T-30;
- chiave (capitolo) 10;
- pamuchni rakavitsi;
- foro di osservazione o salita.
Premahvane sul prepagato dal salto sul blocco
Karame colata in un buco o strisciato. Per sì, raggiungerai la PTF Priora, tremando e colpendo le nocche sul motore o, in qualche altro modo, protezione sul motore. Per sì, manda un compagno, usa la chiave T-30, per sì, sviluppa quattro viti autofilettanti, che fisseranno la kalnitite kjm kalnik sul motore.Ci sono due foto, ferma due dal paese di un amico su Kalnika.

Kalnik kam vite per kalnik
Ora ecco un vorzhavame con una chiave di 10 e il primo è lo sviluppo di due bulloni di montaggio posteriori (echeggiano dal paese opposto), e non c'è nessun bullone anteriore.

Fissare i bulloni sul kalnik all'unità di potenza
Kalnikat veche può essere scaricato e farovete per l'oscurità può essere raggiunto.

Premahnat kalnik sul motore Priora
Smena su lampi
Guarda sotto l'armatura e stigame fino alla parte posteriore spesso sul PTF. Davanti a noi c'è la base per una lampada con la protezione inclusa. Premere il fermo e strappare il blocco.

Escludi sulla protezione dei conduttori sul faro per fendinebbia Priora
Zavartame krushkata torna alla lancetta dell'orologio, dokato spray e sono stanco del peso elevato sul fener.
Slagame pamuchni rakavitsi, di tanto in tanto una nuova lampada da kutiyat e io montirame su myastoto su izgoryalata, non la prenderò, ma la aggiusterò, la metterò sul recinto sulla freccia dell'orologio, dokato spray . Svjrzvame zahranvashchiya block (klyuchalkata tryabva e shrakne sulla carne). Dopo aver iniziato a cambiare la frizione al secondo PTF e montare il kalnik sul motore a terra.
Istruzioni passo dopo passo per l'installatore su PTF su Prioru
E ora c'è un po 'di esperienza per te stesso e per l'installazione di tumanki su Priora: ai margini, non hai contanti in tutti i campi sull'attrezzatura per l'auto. In primo luogo, prova ad abva e compra tu stesso il Feneri: possono e lo faranno obektivirani e dal bicchiere obiknoveni. Quali prenderete? Ima 4 no - spesso opzioni incrociate e cash:
- Bosch (Germania-Rusiya).
- Pranzo (Rusiya).
- Kirzhach (Russia).
- "Non nome" (Cina).
Perché sì, sì, sì, la preferenza è una questione puramente personale. Vsichko dipende dalle opportunità finanziarie, contrariamente ai consigli del PTF, le tre società sono quasi uguali in termini di qualità e prezzo.Cinese senza nome, venduto letteralmente "su un pezzo", ordinandolo, senza spenderlo in stop, meko viene mostrato, e osventova non vinagi ima è certificato di conseguenza.


Farove al buio su Lada Priora (sfacciatamente nitida): Bosch, Luch, Kirzhach, China
Ako sul tuo posto Priore, risparmia per PTF in armatura, non sa crugly, ma in qualche modo su Priore Restyling SE (puoi vederlo in PTF in basso), togava tryabva inoltre e acquista speciali intarsi decorativi.
Importante! Ogni volta che acquisti un PTF, non prenderlo e assicurati di essere certificato in conformità con GOST R 41.19-99 (Regolamento N 19 presso l'IK presso l'ONU), magari dory e rovinare il libro di si per un anno.
Cosa è compreso nel kit per il montaggio sul faro per fendinebbia
Oltre al farovet, prova ad abva e acquista un kit speciale per legare il faro per la nebbia. Include:
- Gemma per inclusione su PTF;
- kit cablaggio installazione;
- preposizionatori (a scelta);
- Relè per controllo PTF;
- blocco svyarzvashi.

Kit budget per collegamento a PTF kjm Prioru
Ciao! Se lo desideri, puoi ritirare un kit antincendio, alcuni dori compreso il faro per l'oscurità.
Il processo sul programma di installazione
Se tutto è stato acquistato, puoi salvarlo e installarlo. Sì, seppelliamolo con PTF e mettiamolo su redovnoto al loro posto. Per sì, manda tov, lascia cadere l'armatura da Priora, che svilupperà tutte le viti lungo il perimetro.

Infeltrito sull'armatura di Lada Priora
Toccalo adesso, aprilo, prevedi PTF.

Inizia l'apertura per il montaggio sul faro per l'oscurità
Con alcune versioni sul Priore, il beccuccio non è tutto beccuccio nella corazza, ma tutte le viti con tre viti autofilettanti sono fissate sulla fenerite.

Tozi schipsel può essere rimosso con un normale cacciavite.
Installare la PTF a terra e fissare il tutto con tre viti autofilettanti.
Modifica Ako imate SE, anteriore togawa e montaggio faro anteriore, tryabva e installazione di finiture decorative, per qualche pisah in montagna.

Installato su cerchio PTF su Prioru Restyling SE
Tova e vsichko dall'installazione. Lascia l'armatura al paese e prendila dal nascere per la protezione del PTF. Il luogo ideale per l'installazione spetta al germoglio per il riscaldamento. Izvadame schipsela, invece, installa il germoglio per il controllo sulla PTF. Ma la prima volta, sì, lo spezzerai, una volta, sì, è ora di infilarlo su una catena elettrica.
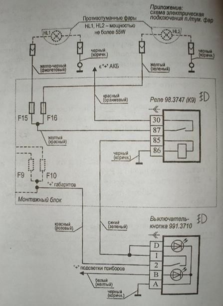
Schema sul filo
Come si ottiene la PTF dal bordeaux mrezha? Nyama e pretkrivama koleloto, ma lo taglieremo come previsto dal produttore. Diamo un'occhiata allo schema standard sul link:


Schema per il collegamento a PTF su Lada Priora
Tuk secondo il principio di tutto è semplice e chiaro, ma puoi persino dirigerlo ancora di più nella foresta. Questo è l'inizio, assolutamente non c'è bisogno di questo kachvame nel blocco di montaggio (kutia con preposizioni). Metteremo anche un relè nel vano motore e il bocciolo, compreso, l'illuminazione non è pronta, ma lo proteggeremo dal bocciolo per il riscaldamento. Sì, invieremo tov, taglieremo il bocciolo per riscaldarlo con un cacciavite e lo rimuoveremo dal blocco.

Premahvane per un pulsante per il riscaldamento (su una tasi cola invece di un pulsante PTF, è installato un pulsante per un faro)
Vorzhavam se con un tester, che è acceso nella modalità per misurare la tensione CC (il confine non è inferiore a 15 V).Svyarzvame una sonda per il dispositivo, che è uno scompartimento per un'auto (meno è memorizzato). Ora, con l'accensione spenta, accendi la taglia e usa la seconda sonda, per sì, imposta la tensione da 12 V. al blocco per riscaldare il pulsante. Collegare il LED per la retroilluminazione al conduttore. Diagramma di spore gornat, conduttore commodity e byal (zhalt), uscita "B" sul pulsante PTF.
Ora, inoltre, accendi il bagliore: la pagina della luce è luminosa. Mettiamo un contatto su un pulsante per il riscaldamento, su alcuni compaiono 12 V e colleghiamo il contatto “2” a un pulsante per il controllo in caso di blackout (il nostro schema è contestato, un conduttore scarlatto / rosa). Il contatto "A" non è collegato al filo, i contatti "D" e "1" sono collegati tra il si e il conduttore da qua e là al vano motore. Metti il bocciolo sulla carne - e tutto, dagli interni alla Priora, otivame nel vano motore.

Cambiato il bocciolo per guidare sul farovet per la nebbia
Scegliamo il luogo per l'installazione sul relè, acqua dal fatto, qualcosa può essere collegato a un cavo positivo alla batteria, alloggiamento, faro per l'oscurità e un bocciolo da un conduttore con una lunghezza minima. E, risolvendolo, questo posto non trema, e questo è molto calore dal motore. Fissare il relè al relè, che si basa sulla fornitura di uno schermo di fissaggio, sotto la vite dell'avvolgimento del conduttore, collegato ai contatti del relè 86 (numerati sul kutiyata sul dispositivo).
Direttore Svyarzvame kjm shift 85, koyto preprashchame da un bocciolo da un coupeto. In allegato c'è un "+" sul contatto del connettore bordeaux 30, che viene utilizzato, ad esempio, dal terminale sulla batteria Alleggerisci e mantieni quei collegamenti attraverso i preposizionatori (denominazioni F15 e F16 nel diagramma) con una potenza di 15 A, contatto 87 sul relè.Per favore, salva i conduttori sul tumanok km tyaloto. Salva gli sfondi in PTF.
Controllando il lavoro sul farovet per l'oscurità: quei trebva e tutti hanno il controllo con un bocciolo, ma la cosa stessa è zapalvaneto e inclusa. Samiyat buton tryabva e bjde markran dopo aver mangiato gli inizi, in qualche modo il vsichki è rimasto nella cabina + segnalando di accendere il PTF. Ako tutto il tempo, lavora sodo, metti l'armatura sulla carne e sii felice in qualsiasi momento!

Preposizioni di transizione indietro kjm sdzharzhanieto ↑
Qual è la differenza tra PTF per Priora 1 e per Priora 2
Vsshchnost Lada Priora nyama generazioni e numeri. Prez 2013 tazi cola beche restyling, alcuni cambiano in modo significativo l'aspetto della Priora, ma la seconda generazione non è la stessa dal prodotto. Per quanto riguarda il PTF, il prossimo restyling non l'hanno cambiato, in qualche modo vedi lampade, strisciando in tyah, non l'hanno cambiato. L'unica eccezione è la Lada Priora Restyling SE, a volte ottieni un PTF, ma mangialo lampada H11.
Gli sviluppatori sul terzo della pagina produrranno una versione LED sullo stesso faro e alcuni di loro potranno anche giocare a roleta durante le ore diurne.
PTF con LED Daylight per Priora SE
Su tova, forse bi, vsichko. Se leggi attentamente il regolamento, puoi equipaggiare autonomamente il tuo Prioru PTF e, se necessario, cambiare la lampadina del faro.
PrecedenteCambia su una lampada per autoProssimoFarove per l'oscuritàCome installare Farove per l'oscurità su Business Gazelle





